GENE SLOVERS
US NAVY PAGES

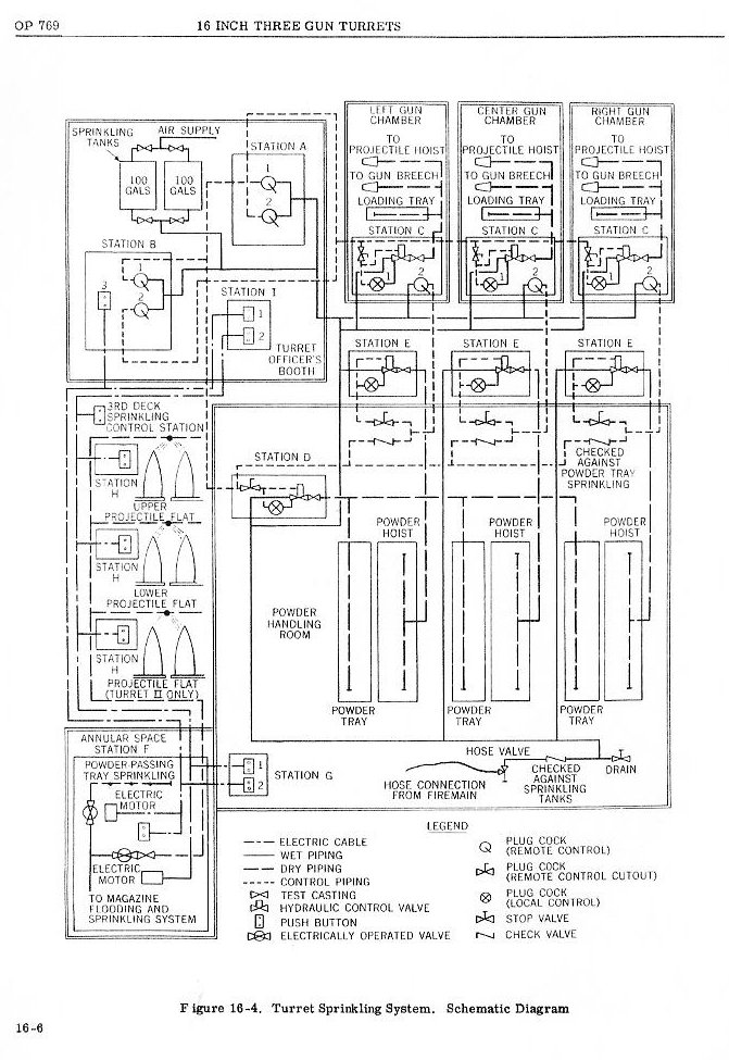
OP 769 CONFIGURATION OF THE THREE GUN TURRETS
USS NEW JERSEY
30 APRIL 1968 REACTIVATION
HOME
IOWA CLASS BATTLESHIP PICTURES
NAVAL ORDNANCE PAMPHLET OP 769
TITLE AND FORWARD


CHAPTER 16 TURRET AUXILIARY INSTALLATIONS